GY2579型混合集成电路是集成总线隔离变压器的双通道1553B收发器模块(以下简称“GY2579”),应用于MIL−STD−1553总线系统中,主要特点是单个模块集成了1553B总线收发器芯片和总线隔离变压器,形成集成一体封装,具有体积小、效率高、功耗低的特点。产品前端配合1553B协议控制器或者具有1553B IP核的FPGA使用。
GY2579的发送通道接收1553B协议芯片输出的互补CMOS格式曼彻斯特编码信号,驱动内部集成的隔离变压器传输信号,每个发送通道有一个单独的禁止端口;接收通道则将总线上的差分数据接收并转换为互补的CMOS格式的曼彻斯特编码信号供协议芯片使用,每个接收器有一个单独的使能输入。
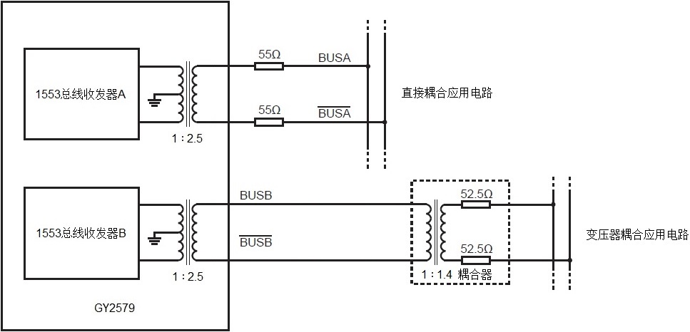
GY2579支持1Mbps工作速率,为保证1553B通信系统的成功率及冗余率,模块采用A和B双路复用结构,使用一颗双通道收发芯片配置两个独立的隔离变压器,两通道功能一致,通道间采用隔离技术,互不干扰。
GY2579采用3.3V供电,有效工作温度范围可达-55°C ~ +125°C,采用CLCC−24L和CSOP−24L两种封装形式。
GY2579电路电气特性完全兼容HOLT公司的HI−2579CGTF,可实现pin对pin原位插拔替换。
顶视图

工作原理框图

典型应用电路

Copyright © 2025 西安硅宇微电子有限公司 技术支持:兄弟网络